Ampera nur schwer zu betanken.
-
EcoDrive
- 500 kW - overdrive
- Beiträge: 2887
- Registriert: 16. Okt 2011 19:58
- Wohnort: Schweiz
- Kontaktdaten:
Re: Ampera nur schwer zu betanken.
Interessante Informationen hier, danke an Cyberjack für den Link.
Opel Ampera, 2012 seit 3.5.12.
Vollständige Datenerfassung seit 6.5.12
35504 km elektr. mit 12,88 kWh/100km ab Akku.
16,58 kWh ab geeichtem Zähler
1698 km RE-Betrieb 7,49 L/100km
Lebensd.Verbr. 0,52 L/100km (0,34 L/100km seit 6.5.12)
Stand 08.10.14
Vollständige Datenerfassung seit 6.5.12
35504 km elektr. mit 12,88 kWh/100km ab Akku.
16,58 kWh ab geeichtem Zähler
1698 km RE-Betrieb 7,49 L/100km
Lebensd.Verbr. 0,52 L/100km (0,34 L/100km seit 6.5.12)
Stand 08.10.14
- Ampera-Fan
- 500 kW - overdrive
- Beiträge: 977
- Registriert: 12. Aug 2011 19:49
- Wohnort: Fürth/Odenwald
- Kontaktdaten:
Re: Ampera nur schwer zu betanken.
wieder ein interessantes Detail vom Ampera/Volt gelernt, vielen Dank Cyberjack
ups EcoDrive war schneller
ups EcoDrive war schneller

ePionier seit 17.11.2010, Ampera-Besitzer seit 19.10.2012 (MJ2013 DU103xxx)
Gesamtverbrauch (Strom plus Benzin) für 103300 km: ca. 23,4 kWh/100km,
Anteil elektrisch/fossil (80,8%/19,2%) - 83473 km mit 14006 kWh=16,6 kWh/100km ab Steckdose - 19408 km mit 1067 ltr.=5,5 ltr./100km, Lebensdauerverbrauch=1,03 ltr./100km (Stand:23.10.2025)
übrigens: der (bezahlte) Strom kommt von EWS (1g CO²/kWh), physikalisch aber oft von der PV-Anlage
- sedan1200
- 16 kWh - fährt
- Beiträge: 52
- Registriert: 5. Jan 2014 17:50
- Kontaktdaten:
Re: Ampera nur schwer zu betanken.
LG, Sigi 
-
Stromer
- 60 kW - range-extended
- Beiträge: 90
- Registriert: 18. Jul 2012 20:25
- Kontaktdaten:
Re: Ampera nur schwer zu betanken.
Ich hatte/habe das gleiche Problem und dann wurde eine Fehlermeldung "Tankdeckel schließen" angezeigt, obwohl er fest verschlossen war. Im Fehlerspeicher war offensichtlich auch eine Meldung. Jetzt erfolgte irgend ein Austausch an der Tankklappe und ich hoffe, dass es beim nächsten Tanken (kommt bei mir selten vor) besser funktioniert.
- sedan1200
- 16 kWh - fährt
- Beiträge: 52
- Registriert: 5. Jan 2014 17:50
- Kontaktdaten:
Re: Ampera nur schwer zu betanken.
Hi!
Kurzes Update: Die Tankentlüftung ist defekt (sic!) und eine neue bestellt. Die wird eingebaut und dann schaut man weiter, ob das Problem erledigt ist. Bei der Gelegenheit wird auch das letzte Software Update (Tagfahrlicht etc) eingespielt.
Halte euch auf dem Laufenden.
Kurzes Update: Die Tankentlüftung ist defekt (sic!) und eine neue bestellt. Die wird eingebaut und dann schaut man weiter, ob das Problem erledigt ist. Bei der Gelegenheit wird auch das letzte Software Update (Tagfahrlicht etc) eingespielt.
Halte euch auf dem Laufenden.
LG, Sigi 
- VoltIhrAmpera?
- 500 kW - overdrive
- Beiträge: 864
- Registriert: 22. Jul 2012 09:11
- Wohnort: Burgenland - Österreich
- Kontaktdaten:
Re: Ampera nur schwer zu betanken.
Hi Sigi,
ich Wünsch Dir schnelle Genesung Deines "Kleinen" und dann viiiieele problemlose elektrische km
Gruß vom anderen Ufer des Sees
Chris
ich Wünsch Dir schnelle Genesung Deines "Kleinen" und dann viiiieele problemlose elektrische km
Gruß vom anderen Ufer des Sees
Chris
Glücklicher Volt-Pilot seit Februar 2013
Modell 2012
Modell 2012
-
Stromer
- 60 kW - range-extended
- Beiträge: 90
- Registriert: 18. Jul 2012 20:25
- Kontaktdaten:
Re: Ampera nur schwer zu betanken.
Genau das ist bei meinem Ampera gemacht worden und bis jetzt ist alles in Ordnung.sedan1200 hat geschrieben:Hi!
Kurzes Update: Die Tankentlüftung ist defekt (sic!) und eine neue bestellt. Die wird eingebaut und dann schaut man weiter, ob das Problem erledigt ist. Bei der Gelegenheit wird auch das letzte Software Update (Tagfahrlicht etc) eingespielt.
Halte euch auf dem Laufenden.
- sedan1200
- 16 kWh - fährt
- Beiträge: 52
- Registriert: 5. Jan 2014 17:50
- Kontaktdaten:
Re: Ampera nur schwer zu betanken.
Hallo beisammen!
Ein kurzes Update...
Mein Ampera war von gestern auf heute beim FOH. Die Tankentlüftung wurde getauscht (das Hauptteil), nach einigen Kilometern kam die Motorwarnleuchte wieder an
. Es wurden nun die Teile 2 und 3 der Tankentlüftung bestellt (das sind angeblich 3 Teile), wenn die da sind, mache ich einen neuen Termin aus... 
Die Software Updates wurden gemacht. Auf Nachfrage wurde mir mitgeteilt, daß das Navi noch nie ein Update hatte, allerdings hat mein Ampera die Version 1152 auf dem Navi drauf. Das sollte doch 1153 sein, oder?
Ein kurzes Update...
Mein Ampera war von gestern auf heute beim FOH. Die Tankentlüftung wurde getauscht (das Hauptteil), nach einigen Kilometern kam die Motorwarnleuchte wieder an
Die Software Updates wurden gemacht. Auf Nachfrage wurde mir mitgeteilt, daß das Navi noch nie ein Update hatte, allerdings hat mein Ampera die Version 1152 auf dem Navi drauf. Das sollte doch 1153 sein, oder?
LG, Sigi 
-
Pat
- 111 kW - voll elektrisch
- Beiträge: 399
- Registriert: 12. Nov 2011 11:29
- Wohnort: Schweiz, TG
- Kontaktdaten:
Re: Ampera nur schwer zu betanken.
Ja, das ist richtig (mindestens für einen frühen 2012er Ampera).sedan1200 hat geschrieben:... Das sollte doch 1153 sein, oder?
Opel Ampera, Argon Silber, seit 4. April 2012
- slv rider
- 111 kW - voll elektrisch
- Beiträge: 417
- Registriert: 31. Dez 2011 16:05
- Kontaktdaten:
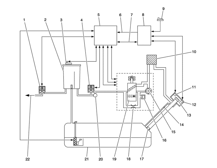
Re: Ampera nur schwer zu betanken.
euer tankentlüftungssystem:

- Dateianhänge
-
- tank.jpg (81.58 KiB) 6186 mal betrachtet
Wer ist online?
Mitglieder in diesem Forum: 0 Mitglieder und 3 Gäste